通过对燃煤机组 SCR平板式脱硝催化剂的性能进行分析,跟踪催化剂实际运行性能,实时掌握催化剂的实际运行效果,并分析出影响催化剂性能下降的因素,从而有针对性的制定催化剂加装或更换方案,在保证脱硝设施稳定运行的同时最大化发挥催化剂的实际运行寿命。
燃煤机组烟气脱硝广泛采用选择性催化剂还原(SCR)工艺,脱硝催化剂是SCR工艺的核心,催化剂的性能直接关系到机组的整体脱硝效果,催化剂寿命长短(化学寿命、机械寿命)关乎燃煤电厂脱硝装置的经济性。
新鲜催化剂性能检测与评价,可有效评判催化剂的性能,对入厂前催化剂性能起到把关作用;在役催化剂性能检测可实现对催化剂性能的跟踪,以便及时根据脱硝装置催化剂运行情况制定合适的催化剂管理方案。
本文以某燃煤机组脱硝装置新鲜板式催化剂及运行3年的在役催化剂为研究对象,对其进行表观、理化特性(微观比表面积、XRF、ICP等)、工艺特性检测,分析催化剂性能下降原因,有针对性的制定适合的催化剂管理方案,在保证脱硝设施稳定运行的同时最大化发挥催化剂的实际运行寿命。
1 催化剂检测
1.1项目概况
该燃煤机组容量300MW,采用SCR烟气脱硝装置,一炉双反应器布置,反应器内催化剂采用“3+1”模式布置,初装2.5层平板式催化剂,催化剂体积总量为510m3,初装催化剂已运行超3年时间,脱硝装置入口设计参数见表1。
表 1 脱硝装置入口设计参数

1.2催化剂样品外观情况
新鲜催化剂表面平整无裂纹,存在较多凸起的化学斑块;运行3年后的在役催化剂外观基本完整,部分催化剂样品迎风面稍有磨损,表面有少量化学物质脱落。催化剂外观情况见图1和图2。

图 1 新鲜催化剂样品外观

图 2 运行中催化剂样品外观
2 催化剂活性测试及性能分析
2.1催化剂活性测试
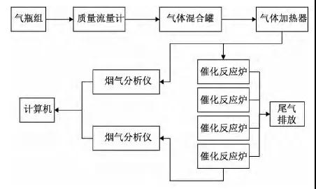
催化剂活性测试仪器为自制中型催化剂活性测试装置,主要组成部分为:气瓶组、气体混合加热器、模拟反应器和烟气分析系统(仪器示意如图3)。

图 3 工艺特性检测系统
将催化剂样品A层、B层、C层切割为宽度约42mm,长度约为630mm试片35片,按照节距为7.0mm组合为A层+B层+C层3层催化剂测试试样(上、中层各为2个模块,下层为1个模块)进行实验,测试工况及实验结果分别见表2和表3。
从检测结果可知,在设计烟气条件下,当运行中3层组合催化剂脱硝效率达到89.2%时,K/K0值为0.72,催化剂活性有一定程度的衰减。
